喷漆有机废气净化工程
日期:2019-06-21 03:33:45 浏览次数:860
喷漆有机废气净化工程
技
术
方
案
第1章 技术规范
1.工程概况
挥发性有机物(VOCs)是指在常温常压下具有较高蒸汽压、较强挥发性的有
机化合物的统称。它在环境中能够通过化学反应,产生 PM2.5、臭氧等二次污染
物,是影响大气环境的主要污染物之一。环保部门已将挥发性有机物(VOCs)
将纳入总量控制范围。在此背景下,为了营造更好的大气环境,跟上国家环境治
理步伐,湖南赛森环保科技有限公司计划对三台涂布机作业工艺过程中产生的
“挥发性有害气体”进行收集、净化、达标排放。确保废气收集效率95%以上,
废气净化效率95%以上。
其废气中产生大量的有害气体及刺激性气味,其废气主要来自于喷涂、烘干、
等涂装工序中的油漆、溶剂、稀释剂等。废气中主要污染物含甲苯、二甲苯、丙
酮、丁酮、脂类、醚类等挥发性极强的有机废气,固料及溶剂挥发或雾化后形成
的二相悬浮物逸散到周围的空气中。
2.工程范围
本项目为“交钥匙”工程,共计3套处理风量为100000m3/h的水旋塔+除雾器+
活性炭催化燃烧炉CO、钢构架爬梯和操作平台、管路系统、设备和管道保温、控
制系统及其附属设施。
招标方负责燃气管道、动力电缆、压缩空气的接入、设备基础、设备配电柜
以上电源的接入以及现场照明、消防设施及火灾报警工程(含设计),并提供试
车需要使用的水、电、天然气、废气等;我公司负责设备安装与调试,满足正常
运行要求后对现场生产、维修人员进行操作、保养、维修等相关培训。
3.设计依据
3.1 基础数据
① 废气主要成分:甲苯、二甲苯、丙酮、丁酮、非甲烷总烃废气(实际数 值以现场测量为准。)
② 有机废气风量:100000m3/h,最高废气浓度≤300mg/m3。(实际数值以 招标方提供检测数据为准)
③ 排气温度:常温
⑤ 工作时间:全年工作天数150天,全年工作时长1200h。 ⑥ 基础能源费用:电0.73元一度,仪表空气0.12元一方。
⑦ 系统装置建造区域范围为非防爆区域。
3.2 公用工程
1、供电
三相 380V,50Hz
单相 220V,50Hz
2、仪表空气
温度 环境温度
压力 0.6Mpa(G)
露点 -40℃
含尘 ≤1um
3、供水
进水温度 25℃
进水压力 0.3Mpa(G)
3.3 设计及技术要求
3.3.1 工艺方案:采用预处理过滤器 +除雾器+活性炭催化燃烧炉CO处理工艺,有机物 去除效率不低于95%;
3.3.2 电气要求 室外电气设备防护等级为 IP54。
风机品牌选择国产一线品牌或同档次其他品牌。 控制柜防护等级 IP54。
电缆配管至接线箱前,须安装泄水盒;所有电气设备必须有可靠的接地; 3.3.3 控制及仪表要求
控制系统采用 PLC系统控制(具备自动和手动控制模式),配置不低于三菱 FX3U,具备液晶操作触摸屏,运行均能实现自动控制、手动控制和必要的安 全联锁。
电气元件采用德力西或同档次其他品牌。 电磁阀采用亚德客或同档次其他品牌。 变频器采用台达或同档次其他品牌。
测量仪器仪表采用国产一线以上品牌。 3.3.4 活性炭催化燃烧炉CO设备要求
辅助电加热器采用国产一线以上品牌。
活性炭催化燃烧炉CO装置使用箱体式工艺,VOCs去除率达95%以上。 活性炭催化燃烧炉CO装置炉体壳体厚度不低于4mm。
活性炭催化燃烧炉CO装置除热桥外的外壁温度小于环境温度+25℃且不高于
60℃。
活性炭催化燃烧炉CO装置处理温度260~340℃,有机废气在有机废气焚烧装置 中停留时间不低于1s;
活性炭催化燃烧炉CO装置内保温材料为硅酸铝,且厚度不小于100mm;
活性炭催化燃烧炉CO设备能够根据实际废气量自动调节处理,确保在要求范围 内系统能够稳定运行,活性炭催化燃烧炉CO主风机变频调速,耐温200℃。
活性炭催化燃烧炉CO装置炉膛温度、进出口温度等关键控制参数需与燃气切断 阀联锁控制。
3.3.5 安装、施工:
施工周期:我公司必须保证能够按照进度计划执行,并保证按照合同工期通过验 收并进行项目移交。
我公司负责设备安装;在安装结束后,双方对安装质量进行预验收;预验收合格 后再提请政府环保部门进行正式验收。
我公司保证提供给招标方的所有元件及集成设备符合国标标准并安全可靠,运 行稳定,保证设备安全运行。
施工标准不低于相应的国家标准。由我公司提供标准,招标方监督。
设备地基基础、钢构平台、废气收集风筒不包含工程范围内,由招标方自行找有 资质设计单位进行设计进行施工。
所有风路或气路对接处,严格保证密封性;
所有设备焊接处,焊接要求按照国家规范执行。
每支分路废气收集管都需要加阀门,可独立开关。需要根据情况加若干检修口。
楼梯制作、所有护栏制作按照采购单位要求制作;所有外观颜色按照采购单位指 定颜色。所有采用螺栓连接的,螺栓强度不低于国家规范要求的强度。
设备入口都有阀门并方便开关。
设备设有急旁路处理设施。
3.3.6 开机指导、培训
我公司负责设备调试、开机指导并协助采购单位进行性能考核,我公司负责提供完整
详细的操作说明(包含但不局限于开机准备、停机、异常处理、日常维护、仪表控制 参数等);并在现场对采购单位的操作人员进行培训。
运行:我公司保证设备稳定可靠运行,不能影响生产。所有易损件或过滤的更换 周期不得低于一个月。
运行成本:我公司提供给招标方的设备运行成本要合理。运行成本包含:水、 电、天然气、压缩空气、人员等运行费用。
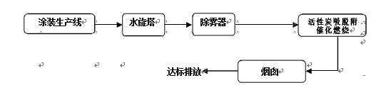
3.4 工艺流程选择:

本项目拟采用“水洗塔++除雾器+活性炭催化燃烧炉CO”的处理系统用于处理
100000m3/h的有机废气。催化燃烧炉CO设计按照3000m3/h,温度60℃,确保活性炭催
化燃烧炉CO的运行稳定性。 治理工程工艺流程主要包括两部分:吸附气体流程、脱附气体流程。 吸附气体流程:经水旋塔和除雾过滤器过滤后的有机废气由风管引出后进活性
炭吸附床,气体进入吸附床后,气体中的有机物质被活性炭吸附而着附在活性炭的 表面,从而使气体得以净化,净化后的气体再通过风机排向大气。
脱附气体流程:当吸附床吸附饱和后,停止主风机;关闭吸附箱进出口阀门。 启动附风机对该吸附床脱附,脱附气体首先经过催化床中的换热器,然后进入催化 床中的预热器,在电加热器的作用下,使气体温度提高到250℃左右,再通过催化 剂,有机物质在催化剂的作用下燃烧,被分解为CO2和HO2,同时放出大量的热,气
体温度进一部提高,该高温气体再次通过换热器,与进来的冷风换热,回收一部分 热量。从换热器出来的气体分两部分:一部分直接排空;另一部分进入吸附床对活 性炭进行脱附。当脱附温度过高时可启动补冷风机进行补冷,使脱附气体温度稳定 在一个合适的范围内。活性炭吸附床内温度超过报警值,自动启用火灾应急自动喷 淋系统。
3.5 催化燃烧炉CO简介 3.5.1 催化燃烧炉CO简介:
CO是升温氧化装置的一种,能把 VOC分解成无害的CO2和H2O。
升温装置(Thermal Oxidizer)是把含有VOC有害气体用辅助热源加升温度后
把VOC分解成无害的CO2和H2O后排放到大气之中防止大气污染的环保设备之一 。CO设备可以在低温处理分解VOC废气,降低运行成本。
就是说CO设备可以减少辅助燃料,分解处理VOC废气温在250~350℃,回收热能
效率约达到50%左右(45~55%左右) 。
3.5.2 催化燃烧炉CO工作流程
催化燃烧炉CO 废气处理工艺:VOCs 废气首先进入换热器预热,然后进入升温
室,在辅助燃烧机的帮助下升温到250-300℃,接着进入催化室在催化剂的帮助下
燃烧掉VOC污染物,最后高温烟气进入换热器用来加热新进入的废气。
3.5.3 催化燃烧炉CO运行过程

1) 催化燃烧炉CO 点火阶段:主风机启动吹扫一定时间,然后燃烧器启动升温
室温度升高到250-300℃,到达温度后进入正常运行阶段。
2) 催化燃烧炉CO 正常运行阶段:正常运行时,废气进入升温室被加热到250-
k300℃,然后进入催化燃烧室充分燃烧。
3) 催化燃烧炉CO 停炉阶段:首先停止燃烧器,然后停止其它设备,直到CO冷却
为止。
4 设计、安装参考标准及规范
《中华人民共和国环境保护法》(1989年)
《化工管道设计规范》
《设备及管道设计通则》
《工业企业厂界环境噪声排放标准》(GB12348-2008Ⅲ类) 《仪表供气设计规定》(HG20510-2000)
《信号报警、联锁系统设计规定》(HG20511-2000)
《仪表系统接地设计规定》(HG20513-2000)
《化工企业静电接地设计规程》(HGJ28-90)
《大气污染物综合排放标准》(GB 16297-1996)
《工业企业挥发性有机物排放控制标准》(DB13/2322-2016)
《恶臭污染物排放标准》(GB14554-93)
《城市区域环境噪声标准》(GB3096-1993)
《建筑设计防火规范》(GB50016-2006)
《烟囱设计规范》(GB 50051-2002)
《化学工业炉金属材料设计选用规定》HG 20684-1990
《火灾自动报警系统设计规范》(GB50116-98)
《石油化工企业排气筒(管)采样口设计规范》(SH3056-94)
《石油化工企业环境保护设计规范》(SH3024-95)
《石油化工厂区绿化设计规范》(SH3008-2000)
《工业自动化仪表选型规定》(HG20507-2000)
《低压配电设计规范》(GB50054-2000)
《石油化工企业设计防火规范》(GB50160-92)(1999年版)
《爆炸和火灾危险环境电力装置设计规范》(GB50058-92)
《工业金属管道设计规范》(GB 50316-2000)
《石油化工企业可燃气体和有毒气体检测报警设计规范》(SH 3063-1999)
《工业企业总平面设计规范》(GB 50187-93)
5 设计原则及废气排放指标
5.1 设计原则
1) 根据目前实际情况设计遵循技术成熟、先进、经济、可靠、实用的原则, 确保
各项指标达到用户的需要;
2) 设计施工方案符合国家有关环境保护,能源综合利用、生产安全、工业卫
生等方面的政策、标准和规范;
3) 工艺设备操作简单、维护保养方便;
4) 选择先进成熟处理工艺和设备,确保各种废气连续稳定达标排放,并充 分考虑到噪声污染的防治;
5) 在选取工艺设计参数时,确保充分考虑到设备运行不稳定和极端工况条件
下突发事项对系统的影响;
6) 根据现有场地,充分合理地布置废气处理设备和设施;
7) 合理设计、优化系统,使系统运行能耗低,设备投资省。
5.2 废气有机成份参数 根据客户方提供的废气资料,预估主要废气物性参数如下表所示:

5.3 烟气设计排放标准 本项目设计污染物排放指标参考《北京市地方标准工业涂装工序大气污染物排
放标准》( DB11/1226-2015)表1 Ⅱ时段限值(苯系物≤20mg/m3,非甲烷总烃≤
50mg/m3,颗粒物≤10mg/m3)要求。
1 催化燃烧炉CO
1.1 升温室
1.1.1 升温室功能及优点
本升温室用于将有机废气加热升温至催化燃烧所需的温度,为下一步催化燃烧
做准备。
升温室包含升温室壳体、保温层、助燃燃烧器、火焰检知器、温控系统等。
1)升温室是升温系统中的主要设备,设备内壳体采用SUS304不锈钢,保温层
采用150mm硅酸铝材料保温,外壳体采用Q235材料。废气助燃电加热器的加热下,
温度升高至250-300℃。
2)升温室设有热电偶,及时反映室内温度,便于及时调节燃料量。
3)翅片式电加热管,是在普通元件表面缠绕金属散热片,与普通元件相比散 热面积扩大了2~3倍,即翅片元件所允许的表面功率负荷是普通元件的3~4倍。由
于元件的长度缩短,使得本身的热损失减小,在相同的功率条件下具有升温快、发
热均匀、散热性能好、热效率高、使用寿命长、加热装置体积小,成本低等优点。
根据用户要求进行了合理的设计,便于安装。产品在机械制造、汽车、纺织、食品、
家电等行业,尤其在空调器风幕行业得到广泛应用。
3.2 催化燃烧室
3.2.1 催化燃烧室功能及优点
催化燃烧室的主要作用是让VOC有机废气在贵金属催化剂的催化下,与氧气产生氧化
反应生成CO2和H2O,从而达到去除VOC污染物的目的。
催化燃烧室包含壳体、保温层、贵金属催化剂、泄爆系统、温控系统等。
1)催化燃烧室是CTO系统中的主要设备,设备内壳体采用SUS304不锈钢,保温
层采用200mm硅酸铝材料保温,外壳体采用Q235材料。
2)催化燃烧室设置有贵金属催化剂,让VOC污染物与氧气发生催化氧化反应。
3)泄爆系统和温控系统能够保障催化燃烧室内温度控制在设定范围,保证CTO
系统安全运行。
3.3 板式换热器
它具有换热效率高、热损失小、结构紧凑轻巧、占地面积小、应用广泛、
使用寿命长等特点。在相同压力损失情况下,其传热系数比管式换热器高3-5
倍,占地面积为管式换热器的三分之一,热回收率可高达90%以上。板式换热 器采用SUS304不锈钢制作,它主要作用是从燃烧处理后的高温烟气吸收热量然 后传递给未处理的低温原废气,将低温原废气加热,从而达到节省能量的目的。
3.4 辅助电加热系统 翅片加热管采用优质不锈钢、进口氧化镤粉、高电阻电热合金丝、不 锈钢散热片等材料, 通过先进的生产 设备和工艺制作而成,翅片电加热管 可以安装在吹风管道中或其它静止、 流 动空气的加热场合。它与普通加热 管相比,散热面积扩大了2~3倍,即翅片元件所允许的表 面功率负荷是普通元件的3~4倍。由于元件的长度缩短, 使得本身的热损失减小,在相同的 功率条件下,具有升温快、发热均匀、散 热性能好、热效率高、使用寿命长、加热装置体积 小,成本低等优点。根据 用户要求进行了合理的设计,便于安装。产品在机械制造、汽车、纺 织、食 品、家电等行业,尤其在空调器风幕行业得到广泛应用。产品工艺: 翅片加热管它是由翅片缠绕在加热管的外表层起散热作用。 产品用途: 翅片电加热管适用于烘箱、烘道加热,一般加热介质为空气。 产品特点: 翅片电加热管的散热效果好,热效率高。
3.5 硅酸铝陶瓷纤维保温材料
3.5.1 产品描述
耐火陶瓷纤维模块又称陶瓷纤维组合件或称陶瓷纤维折叠块,各种陶瓷纤维组
合件是用对应材质的陶瓷纤维毯按纤维组合件结构、尺寸,在专用机械上加工而成,
选择用于制作组合件的纤维毯应根据窑炉的特点和操作情况而定,操作温度、炉内物
件的特征、使用的能源、炉内气氛等因素应考虑周到,才能使陶瓷纤维模块得到最佳
的应用效果。
3.5.2产品特性
1)低热容量、低导热率;
2)优良热稳定性、抗热震性不烘炉,无缝隙;
3)安装简便、迅速、锚固件内装、安全性能好;
4)耐压强度高、使用寿命长;
5)纤维组合安装迅速,锚固钉在炉壁板面,可降低锚固钉材质的要求;
6)优良抗热流冲刷性能、机械强度高,优良弹性,由于纤维组件处于压缩状
态,在炉衬安装完毕后,纤维组件膨胀,炉衬无缝隙。组件自身膨胀,并可进一步补
偿纤维的收缩,并提高纤维炉衬的绝热性能。
3.6 贵金属催化剂 3.6.1 贵金属催化陶瓷载体功能
1)降低废气热损失,最大限度提高燃料的利用率,降低单位能耗;
2)提高理论氧化温度,改善氧化条件,满足热工设备的高温要求,扩大低热
值燃料的应用范围,尤其是高炉煤气的应用范围,提高燃料热值的利用率;
3)改善炉膛热交换条件,提高设备的产量和产品的质量,减少设备投资;
4)降低热工设备单位产品的废气排放量及有害气体的排放量,减少大气污染,
改善环境。
3.6.2 贵金属催化陶瓷载体特点
1)材质多样,可根据客户和使用环境的不同,选用不同材质和规格的产品。
孔壁薄、容量大、蓄热量大、占用空间小。
2)孔壁光滑、背压小。
3)使用寿命长、不易渣蚀、粘蚀和高温变形。
4)产品质量规格高,安装时,贵金属催化陶瓷载体之间排放整齐,错位小具有
低热膨胀性、比热容大、比表面积大、压降小、热阻小、导热性能好、耐热冲击好等
特性。

2.1 活性炭箱体 吸附箱采用碳钢制作,外涂油漆,内部装有一定量的活性炭,并设置高温检测
装置,当含有机物的废气经风机的作用,经过活性炭吸附层,有机物质被活性炭特 有的作用力截留在其内部,洁净气体排出;经过一段时间后,活性炭达到饱和状态 时,停止吸附,此时有机物已被浓缩在活性炭内;
吸附箱体内壳采用Q235 t=3mm钢板制成,外部连续焊接,无气泡、夹渣等现
象;外部用1.5mm碳钢板包覆50mm保温层,
整体美观; 外面防腐涂料,灰色,厚度125um,
内部循环管道:内部循环管道采用无缝碳钢管外加镀锌保温层,整体美观,
废气收集管道采用t=1.2mm镀锌钢板制作,折边卡口连接,
每节管道与逛到连接处必须采用橡胶密封胶条,
碳箱内设置有高温喷淋保护系统,如果活性炭温度过高,则喷淋系统启动,阻
止活性炭发生闷燃造成火灾。
2.2 蜂窝活性炭
蜂窝活性炭采用优质煤质活性炭为原材料,经蜂模具压制,高温活化烧制而成。 窝活性炭具有比较面积大,通孔阻力小,微孔发达,高吸附容量,使用寿命长等特 点,在空气污染治理中普遍应用。选用蜂窝活性炭吸附法,即废气与具有大表面的 多孔性活性炭接触,废气中的污染物被吸附分解,从而起到净化作用。
蜂窝状活性炭,它由50~70%活性炭,17~35%海泡石,13~25%高岭土采用 陶瓷工艺制成的活性炭。即三种原料经称料、球磨、过筛、搅拌、榨泥、练泥、陈 腐、练泥、挤压成型,干燥、煅烧、检验、包装入库该活性炭具有耐水、耐酸、耐 碱、强高度,比表面积大等优点,可广泛用于环保、制药、食品等工业及作为催化 剂载体。
蜂窝活性炭可广泛用于各种气体净化设备和废气治理工程,实践证明,净化效 果比普通活性炭好。用蜂窝活性炭可不同程度去除的污染物有:氧化氮、四氯化碳、 氯、苯、二甲醛、丙酮、乙醇、乙醚、甲醇、乙酸、乙酯、苯乙烯、光气、恶臭气 体等酸碱性气体。
可直接使用或置入净化柜、吸附床使用,若废气浓度高,排放量大,可两台净 化柜、吸附床轮换使用。在使用过程中,尽量避免温度过高,温度过高会降低吸附 量,吸附量随温度上升而下降;同时要避免高含尘量和油雾,因为焦油尘雾会堵塞 活性炭微孔,增加阻力,降低吸附效果,如果使用环境含有大量浓尘和焦油,应加 装前级除尘过滤才能达到最佳使用效果和最长使用寿命。
产品特性:大量应用在低浓度、大风量的各类有机废气净化系统中。被处理废 气在通过蜂窝活性炭方孔时能够充分与活性炭接触,吸附效率可达67.16%,风阻系 数小,具有优良的吸附、脱附性能和气体动力学性能,可广泛用于净化处理含有甲 苯,二甲苯、苯、等苯类、酚类、脂类、醇类醛类等有机气体、恶臭味气体和含有 微量金属的各类气体。采用的环保设备废气处理净化效率高,吸附床体积小,设备 能耗低,能够降低造价和运行成本,净化后的气体完全满足环保排放要求。

4 离心风机
离心风机是依靠输入的机械能,提高气体压力并排送气体的机械,它是一种从动
的流体机械。离心风机广泛用于工厂、矿井、隧道、冷却 塔、车辆、船舶和建筑物的通风、排尘和冷却;锅炉和工 业炉窑的通风和引风;空气调节设备和家用电器设备中 的冷却和通风;谷物的烘干和选送;风洞风源和气垫船 的充气和推进等。
离心式风机由机壳、主轴、叶轮、轴承传动机构及电
机等组成。 机壳:由钢板制成坚固可靠,可为分整体式和半开式,半开式便于检修。 叶轮:由叶片、曲线型前盘和平板后盘组成。 转子:应做过静平衡和动平衡,保证转动平稳,性能良好。 传动部分:有主轴、轴承箱、滚动轴承及皮带轮(或联轴器)组成。 本套装置的风机根据设计工况下管路阻力计算结果,并考虑风量裕度,确定选用
风机型号。转子动平衡符合JB/T 9101规范之2.5mm/s等级。风机机组震动符合JB/T
8689规范之4.5mm/s等级。
5 风阀风管
5.1 风管
本系统吸附废气管道采用螺旋镀锌风管,管道支架和连接法兰也须镀锌焊接
工艺,并应遵照GB/T19355.2-2016,厚度1.5mm,防止管路积灰,每隔15m 设置检查
和清洁孔,并沿坡度安装,防止高沸点有机物凝结。设备安装运行后不影响生产的排
风效果。
5.2 手动/气动风阀 直径100mm~1000mm,叶片边缘采用金属密封,以保证其气密性。最高耐温200℃
本系统废气管道手动/气动阀门选择Q235材质的卷板制作,厚度1~5mm。
1)气动装置结构简单、轻便、安装维护简单。介质为空气,较之液压介质来
说不易燃烧,故使用安全。
2)工作介质是取之不尽的空气、空气本身不花钱。排气处理简单,不污染环境,
成本低。
3)输出力以及工作速度的调节非常容易。气缸的动作速度一般小于 1M/S,比液
压和电气方式的动作速度快。
4)可靠性高,使用寿命长。电器元件的有效动作次数约为百万次,而一般 的寿命大于
3000 万次,某些质量好的阀超过 2 亿次。
5)利用空气的压缩性,可贮存能量,实现集中供气。可短时间释放能量,以
获得间歇运动中的高速响应。可实现缓冲。对冲击负载和过负载有较强的适应能力。
在一定条件下,可使有自保持能力。
6)全气动控制具有防火、防爆、防潮的能力。与液压方式相比,气动方式可在
高温场合使用。
7)由于空气流动损失小,压缩空气可集中供应,远距离输送。
6 电气控制系统
含PLC电气集中控制柜、现场控制柜、控制仪表、电气元件及电缆等,成套仪表
具体控制有:
*升温装置电源指示、开关;
*超负荷运转保护、报警功能;
*电加热器运行指示、开关、停止警报;
*升温室温度显示、控制及超温报警;
*烟气和废气气动阀连锁;
*碳箱内部温度和紧急喷淋系统连锁。
第3章 系统主要设备清单



21
第4章 电气控制系统
1 控制方式
本系统废气处理采用主装置 PLC 控制系统对蓄升温系统进行自动控制和调节。
对生产系统的主要用电设备根据工艺要求,采用现场手动控制、自动控制并具
有远程控制系统。控制级别由高到低为:现场手动控制、远程控制、自动控制。控
制柜上的“手动/自动”开关选择“手动”方式时,通过控制柜上的按钮实现对设
备的启/停、开/关操作,满足系统设备检修及维护的需要。控制柜上的“手动/自
动”开关选择“自动”方式,且现场控制站的“自动/遥控” 设定为“自动”方式
时,设备的安全由各 PLC 根据处理线的工况及生产要求来完成对设备的运行或开/
关控制,而不需要人工干预。最大限度的实现系统的自动运行,减少人员配置,为
系统经济运行提供保证。
控制柜上的“手动/自动”开关选择“自动”方式时。操作人员通过操作面板
或中控系统操作站的蓝控制面用鼠标对设备进行启/停、开/关操作 。
2 保护方式和保护接地
系统安装停电保护、过载保护、线路故障保护和误操作等安全保护装置,所有电
气设备均可靠接地,保证系统在特殊状态下的安全性(在相对湿度80%,电器回路
绝缘电阻不小于24 兆欧),电气连线外有金属软管保护。作业线设备大功率电机
变频控制,启动时不会对供电系统造成冲击。
系统设有保护接地控制系统的接地分为两部分:保护地(交流地)和屏蔽地
(直流地)。控制系统接地的目的就是为了当进入控制系统的信号、供电电源
或设备本身出现问题时,有效地接地系统可承受过载电流,并迅速将其导入大地,
为系统提供屏蔽层,消除电子噪声干扰,为整个控制系统提供公共信号参考点。有
效地接地系统的保护有两方面:人员保护和设备保护。当接地系统发生问题时,可
造成人员的触电伤害,设备着火损失。
升温室采用微负压设计,为了不使产生的有害气体溢出炉体而直接排出大气。
废气在炉膛内经过复杂的物理化学反应,使废气中的有机物质彻底分解销毁。升温
室内衬陶瓷纤维模块,最外层以钢板保护层,炉体外壁温升不超过 60℃。
22
在燃烧室上部设有防爆口,以防止炉膛内烟气爆燃对炉体的损坏。升温室设有
热电偶,及时反映升温室内温度,便于及时调节燃料量。
废气进系统前装有测VOC浓度检测仪(浓度检测仪由招标方负责),当废气浓
度不在设定范围内,旁通管路气动阀打开,废气直接通过烟囱排向大气;当升温系
统出现故障时,进系统前的废气直接通过旁通管路,进烟囱排入大气。
3 系统自动控制
本系统自动控制系统完全遵循“工艺必需、先进实用、维护简便”的原则,进
行设计和实施;选择国外品牌企业的产品,保障设备连续运行的可靠性。
本系统采用 PLC 自动控制,通过采集与传输温度、压力的参数变化信号来达
到自控氧化与自控联锁的安全保护功能。对氧化处理设备中关键设备的运行状态、
关键点的温度和压力加以监测。为保证废物处理系统的正常运行,通过采集与传输
温度、压力的参数变化信号来达到自控氧化与自控联锁的安全保护功能。保证生产
的稳定和高效,减轻劳动强度,改善操作环境,实现处理过程的现代化生产管理。
4 控制连锁反应
1)升温室温度与烧器连锁控制。
2)温度调节阀门与燃烧器的连锁,控制升温室温度。
3)废气进口浓度与紧急排放阀连锁控制。
4)升温室压力与引风机的连锁。
5)阀门故障连锁保护。
6)系统断电的连锁保护。
7)碳箱内部温度与紧急喷淋系统连锁。
8)系统安装停电保护、过载保护、线路故障保护和误操作等安全保护装置, 所有
电气设备均可靠接地,保证系统在特殊状态下的安全性。
23
第5章 活性炭催化燃烧炉CO 安全运行的措施
1 活性炭催化燃烧炉CO系统安全因子分析
活性炭催化燃烧炉CO设备投入使用前气动阀门的调试应在风机停止后进行,若
提前进行,可能造成事故。
活性炭催化燃烧炉CO装置点火时,应严格按规程进行,确认获得稳定的安全燃
烧火焰,并按 PID 表设定的升温曲线要求升温,若升温过快,可能损坏设备的组
件。
活性炭催化燃烧炉CO的日常监控依靠炉膛内高温传感器进行反馈,变比例控制
燃烧器的供热能力,正常状态下,炉膛内的温度为250-350℃,当炉膛内温度超过
400℃ 时,系统将高温报警,超过450℃,系统将自动关闭废气进气阀门,同时开
启旁通阀门。若监控活性炭催化燃烧炉CO炉膛内高温传感器反馈的炉膛温度仪发生
故障,可能造成进气阀不能正常关闭,旁通阀不能及时打开,从而产生故障,严重
时会造成这个活性炭催化燃烧炉CO 装置的爆炸。
4)若活性炭催化燃烧炉CO装置的 PLC 自动控制系统发生故障,造成活性炭催
化燃烧炉CO 装置不能有效控制,严重时会造成这个 活性炭催化燃烧炉CO 装置的
爆炸。
5)若活性炭催化燃烧炉CO装置的进气阀和旁通阀发生故障,在事故状态下不
能有效控制
活性炭催化燃烧炉CO装置,严重时会造成这个 活性炭催化燃烧炉CO 装置的爆
炸。
6)若活性炭催化燃烧炉CO装置用材料的质量及规格,不符合相应的国家标准、
行业标准的规定,则会由于材质选择不当而造成爆炸、火灾、中毒等事故。
7)若活性炭催化燃烧炉CO装置的安全附件如安全阀、紧急切断装置、测温仪
表、安全联锁装置若不符合有关规定,也会造成爆炸、火灾、中毒等事故。
8)设备静止时,可能造成人体绊倒,尖角、锋利部位可能造成人体受伤等危
害。
9)电器电线安装没有达到规范要求,或由于环境潮湿,可能造成短路、漏电
等现象,也是形成火灾的原因。此外,防爆区域内未采用相关类型的电气设施,
也可能引起火灾、爆炸事故。
24
10)仪表、安全设施等附件经过长期运行,可能遭腐蚀而失灵,导致工艺失常,
也可能使窒息性气体散发,对人体产生一定的危害。
11)设备还可能带来电气伤害,如触电危害等。
12)活性炭催化燃烧炉CO 装置属于高温设备,若防护不当、标志不明等,可
能造成烫伤。
13)设备维护保养不当,带病作业引发的危险危害。
14)活性炭催化燃烧炉CO 装置烟囱部分位置采用不锈钢材质,若未定期进行
防腐保养,造成钢材料腐蚀的,可能造成烟囱的坍塌,若未定期检查揽风绳,造成
揽风绳断裂的,在台风期间,可能造成烟囱的坍塌。
2 活性炭催化燃烧炉CO系统安全运行的措施
1)燃烧室上部设有泄爆口,以防止烟气爆燃对炉体的损坏,起到瞬间泄压作
用。
2)活性炭催化燃烧炉CO系统设有旁通烟道,当系统处于非正常运行时,废气
从旁通烟道直接进烟囱排向大气。
3)进活性炭催化燃烧炉CO系统前废气管道上装有废气浓度检测仪(由招标方
负责),当废气浓度不在设定范围之内,VOCs废气不进活性炭催化燃烧炉CO系统直
接由旁通烟道通过烟囱排向大气。
4)废气进入活性炭催化燃烧炉CO的入口压力设定联锁,设定超出范围报警,
活性炭催化燃烧炉CO停车;
5)氧化室温度报警和超温停车联锁,燃烧机停止同时活性炭催化燃烧炉CO离
线,活性炭催化燃烧炉CO吹扫降温不停车;
6)活性炭催化燃烧炉CO 进口和出口温度超限报警,活性炭催化燃烧炉CO离线
燃烧机停止,活性炭催化燃烧炉CO不停车;
7)所有阀门开关位置及阀门状态检测报警,活性炭催化燃烧炉CO切换阀组故
障 活性炭催化燃烧炉CO停车;
8)助燃风机故障联锁,燃烧机停止,活性炭催化燃烧炉CO停车;
9)检测器程序控制燃烧机全比例调节,联锁燃烧机工作;
10)活性炭催化燃烧炉CO全部电机均设有过流保护并报警提示具体故障位置。
25
第6章 系统运行成本

1 人/班可兼职,三班制。

26
第7章 售后全程跟踪服务承诺及措施
1 我公司承诺招标方以下售后服务要求
1、本工程全部竣工验收合格后,方可办理移交手续。项目移交后,由采购人
主持、我公司参与进行项目试运行(竣工后试验),通过试运行性能考核的(政府认
可的第三方检测数据为准),采购人颁发最终验收合格证书。本项目要求的保质期
为 12 个月。质保期自采购单位向我公司颁发最终验收合格证书的次日起算。
2、保质期内若承包范围内项目发生质量问题,我公司有义务在质保期内对
设备进行无偿服务。由于采购单位为 24 小时连续生产方式,随时有可能向我公司
咨询或请求现场支援,我公司不得以任何理由对采购单位不予理睬或不予处理。接到
采购单位反馈的故障电话后,在 2 个小时内给予解决方案,需要我公司服务人员到现
场时,白天反馈给我公司的必须能在48小时内到现场,晚上反馈给我公司的必须
在36小时内到现场。属于质量问题的,短时间无法修复的,保质期内我公司应予以无偿
更换同型号的新产品。
3、我公司需对本项目提供终身维护服务,在设备的使用寿命期内,我公司应
保证满足采购单位对设备的零配件、易损件的供应要求。我公司必须长期以最优惠
的价格确保备件、易损件的供应。
4、如因我公司原因导致在安装、调试、试运行期间发生事故,则我公司应
承担事故发生的一切经济损失;在项目颁发最终验收合格证书后如因采购单位使用
维护不当而造成设备损坏,由我公司负责修复,费用由采购单位承担。
2 我公司提供的售后内容
本着“产品精益求精,服务好中求优”的原则,和“处处为客户考虑,时时替客户
分忧”的售后服务理念,我公司根据处理设备的工程实际及项目特点,特拟订如下
售后服务计划并保证做到:
2.1、我公司有一支成熟合格的专业售后服务队伍,技术过硬,保证能满足该
设备的售后服务,并承诺质保期壹年。
2.2、我公司将热情接待每位业主监督员,欢迎他们对我方执行合同的情况进
行监督,包括对设备的生产进度、制造质量、与设备配套的外协、外购件及设备的
出厂包装、公路运输计划申请等合同履行情况进行监制。我方将以书面方式提交给
监制人员设备制造进度计划及履约相关的情况并在监制工作的全过程提供必须的支
27
持和帮助。
2.3、在项目安装调试期间,我方将负责设备的安装、调试及安装所需的图纸
等技术资料,做好安装前各项的工作布署,并提前通知贵方。贵方安装工地现场必需
具备“三通一平”的安装环境,即:通供项目运行的水、电,通供项目运输的道路、项
目安装的地基要平整(包括吊装时用的大吊车所需的道路和场地)。贵方应能配备
专业的的电气类和机械类人才各一名以上,在项目安装、调试中一同参与,以便更快
熟悉我方蓄升温的各种情况。在项目安装未完工前,工地现场上不能盖屋顶和梁柱,
以免影响现场吊装。 贵方可指定现场负责人或监理机构进行安装全过程的跟踪,对
安装不足之处即时提出,我方保证及时整改直到贵方满意为止。
2.4、安装过程中,我方严格按照设计要求、相关标准以及同类产品的行规标
准进行安装施工,保质保量的完成项目的安装。
2.5、安装完工后由我方书面通知贵方已安装完工,贵方负责人或监理机构派
人对安装质量进行初步验收,经确认合格后,进入下一道调试工序,不合格部分立即
整改。
2.6、设备安装合格后要进行全面调试,在调试中,调试人员严格按照操作步
骤进行调试,直到各项指标、参数等一定要达到设计要求,设备达到最佳状态为止。
2.7、我公司将免费为贵公司员工的操作及维修进行必要的培训,以使他们
能掌握基本的操作要领和维修技术,保证设备的正常运行。
2.8、我公司保证货物是全新、未使用过的,是用一流的工艺和最佳的材料制
造而成的,完全符合合同规定的质量、技术规范和性能的要求,且货物经正确安装、
正常运转和正常保养下,其使用寿命具有令人满意的性能。
2.9、在质保期内,如果货物的数量、质量或规格与合同不符,或证实货物是
有缺陷的,包括潜在的缺陷或使用不符合要求的材料等,我公司在收到要求维修的
通知后,在2小时内作出响应,48小时内赶到现场,免费维修或更换有缺陷的货物或
部件,并向贵公司的技术人员和操作工详细介绍该故障的排除方法及要点。
28
贵方或监理机构派人对维修质量进行确认,直到贵方满意为止,质量保证期以设备
重新恢复正常运行起开始计算。
2.10、我公司保证在货物的寿命期内优惠、优先供应备品备件,以保证货物的正
常运行。在设备的使用寿命年限内,因科技的发展以新产品的应用,我公司保证对本
项目的设备提供升级服务。
2.11、我公司组织生产、技术、质量等有关方面人员进行工程回访,并认真做好
回访记录,发现问题及时处理解决。认真听取贵公司提出的意见。
2.12、定期电话回访:了解项目设备在使用过程中的实际情况,并予以专业指导
和保养。
2.13、根据我司质量管理体系要求,建立详细的客户档案,为客户提供优质的保
障服务。售后服务人员每次完成售后工作,都必须做好工作台帐,并填写公司规定的
各种表格。
2.14、在主要设备的醒目位置或设备铭牌上,标注我司售后服务人员的姓名、
电话等联系方式,以便设备操作人员与我司及时沟通和交流。
30
联系我们
全国服务热线
13969995988
公司:山东东风双隆环保科技有限公司
地址:山东省临沂市沂南县大庄开发区
13969995988

首页
产品
案例
联系